Jump to content

maricim
 Share

Postare recomandată

Am inteles !!!!

:) multumesc de lamuriri.

Link către comentariu
Distribuie pe alte siteuri

Pt cei ce au doar webasto termo top , am cunoscut pe cineva la Craiova care repara placi electronice , modifica din benzina in diesel si invers si face si conversie la cele cu , comunicare CAN .

Modificat de gabiopel
Link către comentariu
Distribuie pe alte siteuri

Vreau si eu un numar de telefon pe privat. Multumesc

Link către comentariu
Distribuie pe alte siteuri

am urmatoarea problema

am trecut sirocoul pe direct(buton on-off),am pus firul de +(on)la pinul 20 in panoul de la climatronic,dar nu-mi porneste ventilatorul,precizez ca pe afisajul climatronicului apare HE

am observat ca daca rotesc cheia pina aproape de pozitia contactului,daca pornesc sirocoul(+ pe pinul 20 mufa rosie) porneste si ventilatorul fata  si sufla pa parbriz

ce alta alimentare ar trebui sa mai fac pentru a porni ventilatorul fara contact?

astept sugestii,multumesc

Link către comentariu
Distribuie pe alte siteuri

Pt cei ce au doar webasto termo top , am cunoscut pe cineva la Craiova care repara placi electronice , modifica din benzina in diesel si invers si face si conversie la cele cu , comunicare CAN .

 

 

Vreau si eu un numar de telefon pe privat. Multumesc

Am gasit pe mercador.

Link către comentariu
Distribuie pe alte siteuri

cris ventilatorul iti porneste cand temperatura apei ajunge la cea necesara pentru a incalzi masina.

Link către comentariu
Distribuie pe alte siteuri

 

Pt cei ce au doar webasto termo top , am cunoscut pe cineva la Craiova care repara placi electronice , modifica din benzina in diesel si invers si face si conversie la cele cu , comunicare CAN .

 

 

Vreau si eu un numar de telefon pe privat. Multumesc

Am gasit pe mercador.

Da, despre el este vb . Iti trimiteam numarul de aseara dar nu ma lasat deloc sa dau mesaj pm de pe telefonul mobil . 

 

 

Link către comentariu
Distribuie pe alte siteuri

salut

In sfrasit am rezolvat problema cu sobita,adik am resetat erorile si merge ceas,acum nu ramane decat sa ii fac o comnda separata.

Multumesc tuturor celor care mi-au raspuns.

Link către comentariu
Distribuie pe alte siteuri

multumesc nelu_24

cam la ce temperatura porneste ventilatia?

Modificat de crissss4
Link către comentariu
Distribuie pe alte siteuri

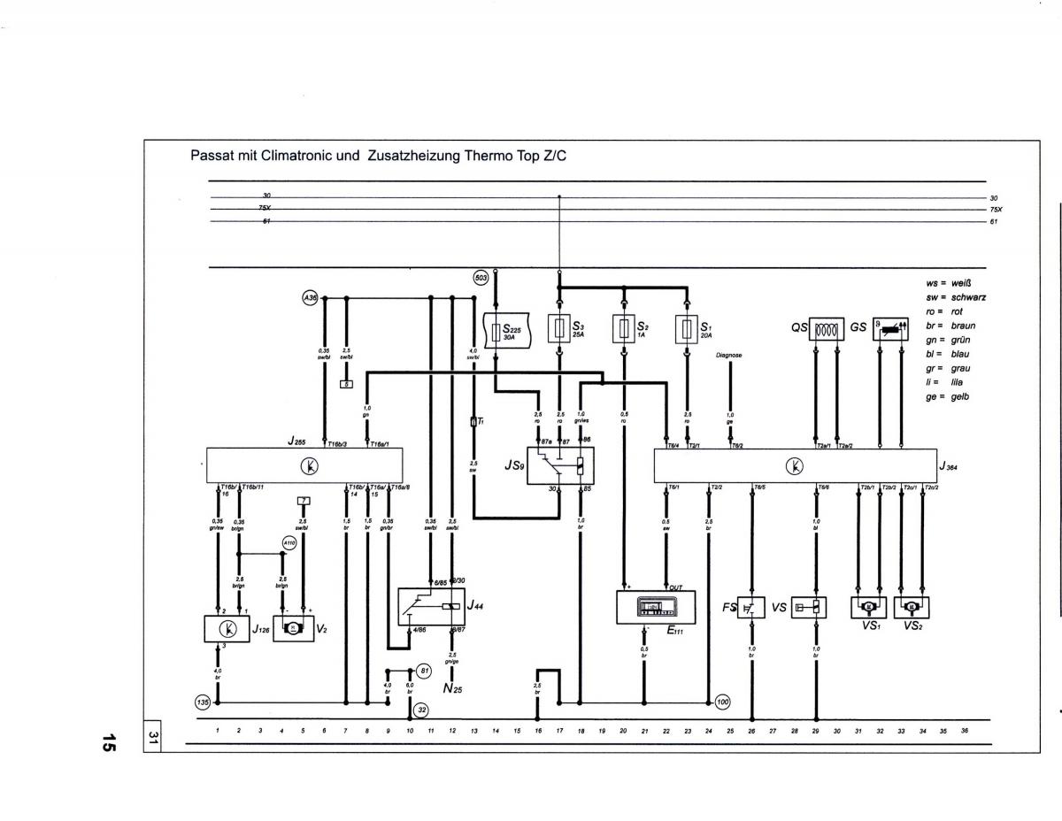
cris la tine nu va porni ventilatia nici la 100 de grade daca nu faci legatura si la motorul ventilatorului cu releul js9 din schema atasata astfel:

1. Tai firul gros + care intra in regulatorul de turatie al ventilatorului si la partea dinspre masina legi 87a si la partea dinspre regulator 30.

2. Iei un + permanent de la tabloul de sigurante (fir gros prins cu surub) pui pe el o siguranta si il pui la 87.

3. 85 il legi la masa direct pe caroserie.

4. 86 il legi si pe el la pinul 20 de la climatronic.

post-53989-0-79049800-1390248104_thumb.j

Link către comentariu
Distribuie pe alte siteuri

Pavy schema ce ai atasat-o este de la passat,stii cumva la sharan unde este releul asta despre care vorbesti?Am vazut la schema lui Marius de pinul 20 si i-am spus la "criss".Noroc ca m-ai trezit tu ca peste doua saptamani aveam si eu intentia sa leg climatronicul sub comanda telefonica.Aveam o surpriza ca si "criss".Mersi.In schema lui Marius vorbeste ceva despre releul 430.Este cumva ala?

Modificat de nelu_24
Link către comentariu
Distribuie pe alte siteuri

multumesc pentru informatii(pavy,nelu)

am sa caut releul respectiv

nelu... daca reusesti anunta-ma si pe mine

Modificat de crissss4
Link către comentariu
Distribuie pe alte siteuri

Criss suntem in aceeasi oala.Practic la masina mea in momentul de fata pornesc sirocoul cu telefonul si am lasat un fir care pe viitor sa-l leg la pinul 20.Chiar aveam intentia sa-l leg saptamanile acestea.Din schemele atasate de Marius poate un electrician auto bun ne scoate din incurcatura.Vedem poate ne ajuta Pavy.In cutia de relee nu exista releul asta poate este in alt loc.

Modificat de nelu_24
Link către comentariu
Distribuie pe alte siteuri

Nu inteleg care este releul pe care il cauti tu.

Link către comentariu
Distribuie pe alte siteuri

Slut!
Am studiat problema releului "js9" si am ajuns la concluzia ca este un releu  PWM IPCU .Acest releu este un releu generator de impulsuri care in functie de cum este programat da impulsuri catre pinul 20 al climatronicului si in felul acesta porneste pe o anumita viteza (siaceasta programabila din releu). Pretul lui este undeva intre 350 si 400 de RON.

Mai studiati si voi, Eu atat am gasit, informatiile sunt cam putine si greu de gasit. 

Link către comentariu
Distribuie pe alte siteuri

Nelu releul js9 nu este pe masina tu trebuie sa il pui si nu face altceva decat ca alimenteaza regulatorul de turatie al motorului fara sa ai contactul pus. Este un releu cu 5 pini adica cu contacte NO si NC si costa 10 lei. Schema este de passat dar banuiesc ca si la sharan este la fel regulatorul si oricum se poate verifica acest lucru.

Crocodill rezultatul studiului tau este profund gresit.

Link către comentariu
Distribuie pe alte siteuri

Pavy nu te supara daca sunt cam nepriceput spune-mi te rog unde se afla regulatorul de turatie si nu te mai deranjez.Multumesc mult.

Link către comentariu
Distribuie pe alte siteuri

Daca tu consideri ca esti cam nepriceput ar trebuie sa apelezi la cineva priceput pentru a face aceste legaturi, altfel ai sanse mari sa faci ceva scurturi sa ia foc niste fire sau sa arzi diverse module. Regulatorul de turatie este in carcasa ventilatorului, are 2 fire de alimentare groase si inca 2 mai subtiri pentru comenzi.

Link către comentariu
Distribuie pe alte siteuri

exista un releu in spatele tabloului de sigurante care alimenteaza ventilatia fata(sufla pe parbriz)

in momentul in care este alimentat pinul 20 al climatronicului,ventilatia porneste la o turatie mica,pe masura ce apa se incalzeste turatia creste (dar nu ajunge decat aprox. la o turatie medie)

Link către comentariu
Distribuie pe alte siteuri

Nepriceput ma refeream la a intelege unde este regulatorul sau releul .La legaturi ma pricep eu.Sunt electrician dar stii nu este acelasi  lucru sa faci instalatii electrice intr-o casa sau la o masina.Nu este totuna sa fii de meserie electrician auto care toata ziua se confrunta cu problemele masinilor.Oricum relee si temporizatoare leg toata ziua si in domeniul meu deci habar tot am de un pic de electronicaPrincipiul de baza il inteleg intr-un cuvant.Chestia este ca voi poate va confruntati destul de des cu asemenea probleme si este si normal sa cer detalii mai amanuntite.Va multumesc oricum.

Link către comentariu
Distribuie pe alte siteuri

salut!

Apus cineva +12v pe pinul 20 al climatronicului de sharan si a mers??

Vreau sa vad si eu asta !!!!!

Fara suparare dar sunt sigur ca nu o sa mearga.

Link către comentariu
Distribuie pe alte siteuri

am pus eu,si mai este un releu ce trebuie alimentat(daca pui contactul,inainte de a se aprinde becurile in bord,se aude un releu,printre care ilumineaza butonul rotativ de aprindere a farurilor si alimenteaza si ventilatorul)

Link către comentariu
Distribuie pe alte siteuri

Acela este releul care alimenteaza calculatorul masinii si restul sistemelor care functioneaza doar cu contactul.

Releul de care zic eu nu porneste climatronicul ci doar ventilatorul din aeroterma la o anumita putere care se programeaza. Din pricina multitudini sistemelor care compun climatronicul nu merita sa il pornesti pe tot , asa ca iti da drumu la aeroterma la 20-30% din putere si iti face ceva caldura in masinasa. 

Asa ca idee se poate porni intreg climatronicul la ponirea inclzirii auxiliara si gata . Dar va consuma mult curent din baterie si va porni si cea de a doua aeroterma ceea ce va fii fatal pentru baterie . 

 

Link către comentariu
Distribuie pe alte siteuri

salutare...am si eu o problema cu sistemul asta webasto....dupa ce pornesc motorul merge 4-5 minute si dupa se opreste de tot...la o scanare cu vag-com mi-a dat mai multe erori pe care le-am sters dar este una care nu a putut fi stearsa..

 

eroarea este: 

 

01409 - Repeated Flame-Out

 

multumesc anticipat si astept un raspuns rapid. iarna s-a pus pe treaba si am nevoie de el!!!

Link către comentariu
Distribuie pe alte siteuri

  • lucaflo26 locked şi unlocked this topic

Pentru a adăuga comentarii este necesară înregistrarea sau autentificarea

Trebuie să aveţi un cont de membru pentru a adăuga comentarii

Înregistrare membru

Înscrierea unui nou cont de membru. Este foarte uşor!

Înregistrare cont nou

Autentificare

Aveţi deja un cont de membru? Conectaţi-vă aici.

Autentificare în cont
 Share

  • Activi pe această pagină   0 membri

    • Niciun utilizator înregistrat nu vizualizează această pagină acum.
×
×
  • Create New...

 Functionarea acestui site este sustinuta de cele cateva bannere afisate intre posturi. Ar fi o placere pentru noi daca ar fi adaugat site-ul nostru in lista de exceptii ad-block in browserul tau. Promitem si veti vedea ca nu avem reclame intruzive si nici deranjante (nimic cu sunet,video sau all-screen). Multumim!