Jump to content

Instalatie 6v


althomas
 Share

Postare recomandată

M-am apucat de instalatia electrica la oval. Am ajuns cu firele la releul de incarcare si la dinam. 
Am nimerit firele la D+, DF si 61 - becul din bord. Am schema de pe samba, pare ok pana acum. 

Releul meu este Bosch, cu prindere separata pe tulumba, nu direct pe dinam.
Intrebare : 
Din releul de incarcare, de sub el,  pleaca 2 fire sigilate la capat intr-un papuc cu gaura. Nu scrie nimic pe ele, si nici schema nu ma ajuta. 
Aveti vreo schema "mura in gura" ptr incepatori ? 
Multumesc

Link către comentariu
Distribuie pe alte siteuri

Salut, sint interesat de subiect.

 

Ai putea sa pui niste poze cu schema pe care o ai si cu releul, incerc sa te ajut daca stiu.

 

Modificat de alinfa
Link către comentariu
Distribuie pe alte siteuri

Din cite stiu, daca firele sint negre, de obicei se leaga la masa (negru sau maro).

Modificat de alinfa
Link către comentariu
Distribuie pe alte siteuri

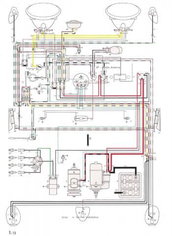
Schema este asta, de pe samba. 
Firele care pleaca de sub releu sunt rosii, ambele unite intr-un papuc cu gaura de 4.
Am 2 relee, ambele noi si cu aceleasi fire. Ceva asemanator cu poza atasata, doar ca are 2 fire in plus.

bug_56.jpg

16040_0.jpg

Link către comentariu
Distribuie pe alte siteuri

 

 

vezi mai jos, poate te ajuta, am cautat dupa 311 903 801, nu stiu daca asta e releul pe are il ai de fapt.

 

nu stiu... mai asteapta si alte pareri.

3.JPG

4.JPG

Modificat de alinfa
Link către comentariu
Distribuie pe alte siteuri

Asta e Multumesc ! Sa vad acum cum se cheama plotul in care intra cablul : +, 51 sau B+

Modificat de althomas
Link către comentariu
Distribuie pe alte siteuri

  • 3 months later...

Revin cu intrebarea :

UNDE se conecteaza firele incercuite, ce provin din corpul regulatorului ? In ce plot ?

De ce au folosit firele respective si nu au legat direct intre ploturi?

 

Are cineva la masina un releu asemanator, sa-mi confirme pozitia conectarii si ca functioneaza ?

Multumesc

556.jfif

image.thumb.png.0e3ae73813da643e0922fd71c78d7bd2.png

 

Link către comentariu
Distribuie pe alte siteuri

Pentru a adăuga comentarii este necesară înregistrarea sau autentificarea

Trebuie să aveţi un cont de membru pentru a adăuga comentarii

Înregistrare membru

Înscrierea unui nou cont de membru. Este foarte uşor!

Înregistrare cont nou

Autentificare

Aveţi deja un cont de membru? Conectaţi-vă aici.

Autentificare în cont
 Share

  • Activi pe această pagină   0 membri

    • Niciun utilizator înregistrat nu vizualizează această pagină acum.
×
×
  • Create New...

 Functionarea acestui site este sustinuta de cele cateva bannere afisate intre posturi. Ar fi o placere pentru noi daca ar fi adaugat site-ul nostru in lista de exceptii ad-block in browserul tau. Promitem si veti vedea ca nu avem reclame intruzive si nici deranjante (nimic cu sunet,video sau all-screen). Multumim!