Jump to content

instalatie climatronic passat b4


tianu
 Share

Postare recomandată

am si eu o problema pe langa altele de la climatronic, ma deranjeaza faptul ca nu imi merg ledurile :) si cel mai deranjant e noaptea cand umblu pe la butoane pe pipaite :blah_: noroc ca le-am invat repede si stiu unde sunt. care ar putea fi cauza? tin sa mentionez ca am umblat si pe la sigurante si nici un rezultat :))

ceva idei cu cauzele aceste-i neplaceri imi pute-ti spune? sau o rezolvare a problemei...daca se cunoaste v-as fi recunoscator :lol:

Link către comentariu
Distribuie pe alte siteuri

poate te ajuta cu ceva vezi mufa 3 pinul 9 (daca nu este din asta verifica panglica din spatele panoului sa ai continuitate pe fire si daca nu cumva ai vreo lipitura rece pe placa)

clipimage064e.th.jpg

Connector Pin Assignments

The following list shows the pin assignments for the plugs on the rear of the Climatronic Control Unit.

Plug/Pin Function

1/1 Feedback pick-up for Dynamic Pressure Flap (V 71)

1/2 Feedback pick-up for Central Flap (V 70)

1/3 Power Supply from Circuit 15

1/4 Positive Power Source for Feedback Pick-ups (V 70 & V 71)

1/5 Ground

1/6 Negative Power Source for Feedback Pick-ups (V 70 & V 71)

1/7 Power Source for Dynamic Pressure Flap Motor

1/8 Power Source for Central Flap Motor

1/9 Power Source for Dynamic Pressure Flap Motor

1/10 Power Source for Central Flap Motor

2/1 Feedback Potentiometer Pick-Up for Temperature Flap (V 68)

2/2 Positive Power Source for Temperature Flap (V 68)

2/3 Negative Power Source for Temperature Flap (V 68)

2/4 Power Source for Temperature Flap (V 68) Motor

2/5 Power Source for Temperature Flap (V 68) Motor

3/1 Not used

3/2 Air Conditioning Ready

3/3 Air Distribution II Magnetic Flap Foot/Defrost switching

3/4 Relay for Blower Motor

3/5 Magnetic Shut-off Flap

3/6 Air Distribution I Magnetic Flap Foot/Defrost switching

3/7 Fresh/Recirculated Air Switching

3/8 Power Supply from Circuit 30

3/9 Panel Lighting (Dimming)

3/10 Ground Connection (Not used)

3/11 Vehicle Speed Potentiometer

3/12 15-Bar Pressure Switch Diagnosis Input

3/13 Signal from Kick-Down Switch (Automatic Transmission)

3/14 Not used

3/15 Negative Power Source for Blower Motor (V 2)

3/16 Positive Power Source for Blower Motor (V 2)

3/17 Signal from Photosensor (G 107)

3/18 Fan Motor for Dash-Mounted Temperature Sensor (V 42)

3/19 From Outside Air Temperature Sensor (G 17)

3/20 Control Signal to Blower Motor Amplifier (J 126)

3/21 Signal from Refrigerant Temperature Sensor (G 62)

3/22 Signal from Intake Air Duct Temperature Sensor (G 89)

3/23 +5V Power Source for Photosensor (G 107)

3/24 Dash-Mounted Temperature Sensor (G 56)

3/25 Ground for Sensors (G 56, G 62, G 89, G 107)

3/26 Power Supply from Circuit X

3/27 Diagnose Air Conditioning Pressure Switch (F 129)

3/28 Diagnose Temperature Switch on Evaporator (E 33)

Modificat de tianu
Link către comentariu
Distribuie pe alte siteuri

merci mult "tianu"de info...si eu chiar ma gandeam ca ar putea sa fie de la panglica care face legatura....si stiu ca face ceva figur ca, cand am desfacut prima data displayu...cand l-am pus inapoi a facut ceva figuri si nu imi mergeau decat butoanele de jos, am miscat de panglica si n-am mai avut treaba, dar nici nu l-am mai desfacut......sti cumva de unde pot cumpara acel cablu?

Link către comentariu
Distribuie pe alte siteuri

nu stiu in timisoara, in bucuresti sint ceva magazine cum ar fi romtelteks si am mai gasit la vitacom

Link către comentariu
Distribuie pe alte siteuri

aham, din cate stiu eu aicea in tm nu sunt magazine care se ocupa expres cu cabluri de toate felurile..:(dar daca stie vreun coleg de pe forum unde as putea gasi prin tm...i-as fi recunoscator, si spre binele lui ar fi bine ca acel cablu sa fie devina :biggrin: ca altfel ramane tot pe intuneric pana la vara...

Modificat de R_a_z_v_a_n
QUOTE inutil.
Link către comentariu
Distribuie pe alte siteuri

curata contactele mufei panglici cu spray-contact si verifica lipiturile pe placa ...zic si io

ia vezi poate te pot ajuta prietenii nostrii rusi http://volkswagen.msk.ru/forum/index.php?showtopic=72966

apropo cei mai tari in site-uri de passat b4 b3 golf 3 sunt rusii si polonezi ...eu am invatat multe de pe acolo

Link către comentariu
Distribuie pe alte siteuri

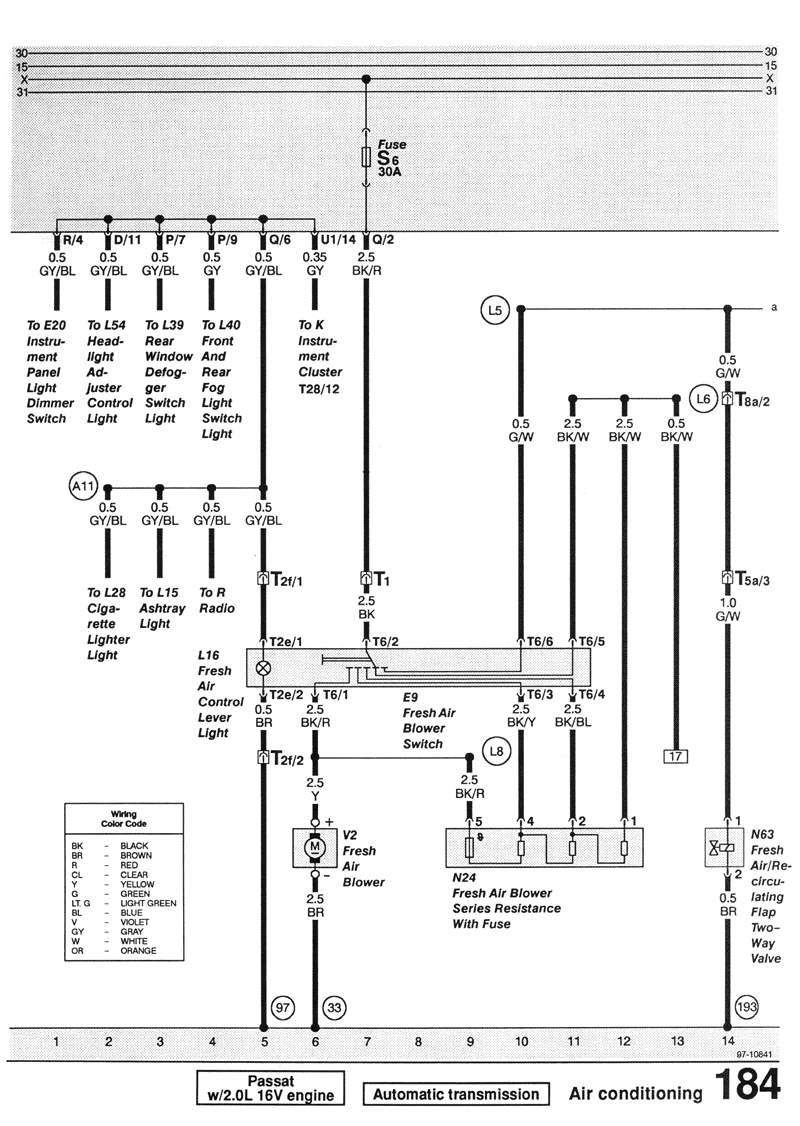
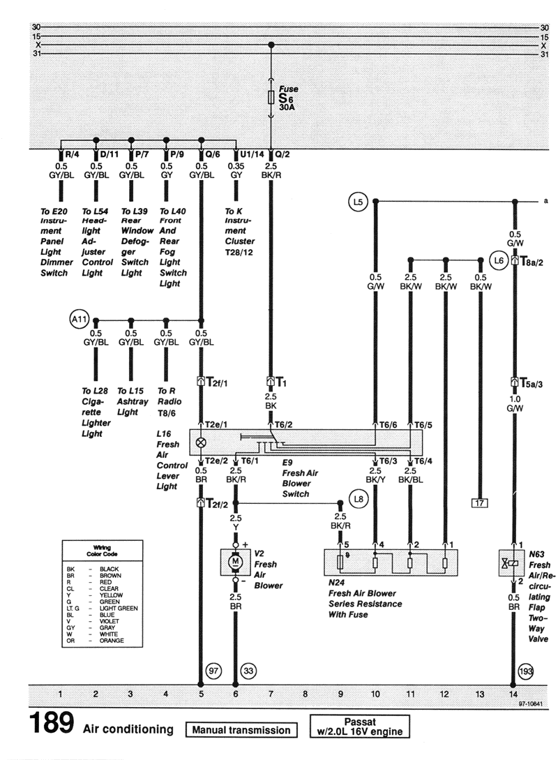
am si eu cateva scheme electrice pentru clima....

poate cineva are nevoie de ele asa ca le postez si eu aici...

post-46846-1263926925_thumb.png

post-46846-1263927005_thumb.png

post-46846-1263927057_thumb.png

post-46846-1263927093_thumb.png

Link către comentariu
Distribuie pe alte siteuri

  • 3 weeks later...

am o rugaminte la voi. sunt pe cale de a achizitiona un passat gl tdi

are climatronic si nu sunt in clar cu functionarea acestuia. si anume:

- la actionarea butonului de recirculare nu apare nici o icoana in plus pe afisaj. asa trebuie sa fie?

- are cineva o poza cu climatronicul (afisaj) in functiune? Mie imi afisa nivelul de ventilare corect, apoi era o temperatura (cea de afara?) apoi directiile de suflare (pasager, picioare sau ambele), deasupra acestora icoana pentru parbriz, iar apoi temperatura setata pentru interior.

cum pot sa verific daca merge clima? am dat pe maxim (HI) si nu se prea dezabureau geamurile, ce-i drept motorul era rece.

mersi

Link către comentariu
Distribuie pe alte siteuri

  • 2 weeks later...

Alinelu, vezi ca Vitacom este si-n Tm., de la garnizoana din Libertatii spre CEC-ul mare, la 100 m pe dreapta.

Link către comentariu
Distribuie pe alte siteuri

ok merci...chiar nu stiam....o sa tre in viitorul apropiat pe acolo sa vad daca gasesc, momentan caut piese sa-mi repar masinutza :frigbaitata:

Link către comentariu
Distribuie pe alte siteuri

  • 3 weeks later...

M-a batut pacatul si pe mine si am achizitionat o instalatie climatronic completa. Daca nu ma descurc din site-ul colegului tianu si din informatiile de pe forum, am sa revin cu intrebari.

Altfel vin cu informatii despre cum am montat. Problema acum este doar a unor weekend-uri insorite fiindca in timpul saptamanii n-am timp nici sa respir pe indelete. Sper sa mearga masinaria.

ALEKS

Link către comentariu
Distribuie pe alte siteuri

Momentan sunt la inventarierea pieselor si la constituirea planului de bataie. Deja m-am lovit de urmatoarea problema:

Unde se monteaza furtunul de vacuum care intra in aeroterma mamut de sub bord? tianu, ma poti ajuta, eventual cu poze din compartimentul motor, referitor la traiectul acelui furtun, pe unde vine, unde se duce, unde se bifurca, unde se afla rezervorul de vacuum, etc.

In rest, referitor la celelalte piese, le-am identificat cu succes si mi-am facut o idee care si pe unde vine montate.

Ca procedura de montaj ma gandesc sa fac in felul urmator:

1. Montez radiatorul de clima la locul lui

2. Montez fulia mica la pompa de apa

3. Montez compresorul de clima + suportul lui si al alternatorului

4. Montez condensatorul de freon (sau cum se cheama butelia aia din spatele mastii frontale)

5. Montez tevile de la condensator la compresor si de la compresor la radiator

6. Montez tevile de la compresor pana unde intra ele in bord, fara a face nici o legatura

7. Montez instalatia electrica din compartimentul motor + senzorii de temperatura exterioara, care nu stiu unde vin, inca

Asta ar fi o zi de munca, din cate estimez eu.

Apoi:

1. Montez blocul de climatizare din bord, sarmaraia aferenta lui si modulul clima automata in locul celei vechi

2. Conexiuni diverse pe la instalatia din bord cu cea de la motor

Asta ar fi inca o zi de lucru, sau chiar doua.

Astept poate ma lamureste cineva cu instalatia de vacuum...

Multumesc,

ALEKS

Modificat de ALEKS
Link către comentariu
Distribuie pe alte siteuri

cateva indicii ptr. aer conditionat...sper sa-ti fie de folos.

trebuie sa schimbi si curelele la 3 si 7

post-61036-1268602107_thumb.jpg

post-61036-1268602143_thumb.jpg

post-61036-1268602161_thumb.jpg

post-61036-1268602220_thumb.jpg

post-61036-1268602754_thumb.jpg

post-61036-1268602771_thumb.jpg

post-61036-1268602107_thumb.jpg

post-61036-1268602143_thumb.jpg

post-61036-1268602161_thumb.jpg

post-61036-1268602220_thumb.jpg

post-61036-1268602754_thumb.jpg

post-61036-1268602771_thumb.jpg

Link către comentariu
Distribuie pe alte siteuri

sa nu speri ca va fi asa de simplu la fel am zis si eu ca in maxim 2-3 zile termin, in primul rand s-ar putea sa ai aceeasi problema pe care am avut-o si eu si anume lipsa gaura pe care ies tevile de la condensator (radiatorul de ac de la aeroterma) cu putina indemanare o faci eu am avut o freza pentru bormasina si asa i-am dat forma, in ce priveste traseul de vacum din pompa de vacum iti iese o teava ce se duce la pompa de frana pe acea teava eu am avut o valva de sens din care mai aveam un cot pentru conectarea aerotermei, rezervorul de vacum locul lui este pe interiorul la aparatoarea de noroi de la roata stanga fata (la sofer) sper ca l-ai achizitionat odata cu instalatia de clima, ca traseu de vacum eu am pus un T(eu) intrare de la poma vacum - catre rezervor vacum - catre aeroterma, voi pune maine poze cu acel traseu, in schema de etka apare si o valva electrica aceea se monteaza la sistemele cu clima manuala. Cum imi zicea si colegul floriand era bine sa iei tu de pe masina donatoare sistemul ca sa vezi exact cum se instaleaza.

Link către comentariu
Distribuie pe alte siteuri

Multumesc foarte mult tuturor, m-ati ajutat foarte mult cu informatii. Astept si fotografiile pentru edificare.

Referitor la circuitul vacuumatic, piesele inca sunt pe masina donatoare, nu e nici o problema, le pot achizitiona oricand doar sa stiu ce sa cer. Deci intocmesc acum lista cu piesaraia ce mai trebuie s-o achizitionez.

Nu ma tem de instalatia electrica si de sarmaraie, ma tem de piesaraie mecanica si vacuumatica, si prelucrari mecanice.

PS: Referitor la gaura pentru tevile de la radiatorul de A.C., mai mult ca sigur nu o am practicata. Trebuie sa imi dau seama cam cum s-ar face, si in ce loc.

ALEKS

Link către comentariu
Distribuie pe alte siteuri

Mai am totusi o neclaritate, referitoare la vacuum. Din respectivul bloc de valve unde se intalnesc furtunele, pleaca un furtun care nu stiu unde merge. Si nu ma refer la cel ce merge in compartimentul motor.

Vreo idee?

ALEKS

Link către comentariu
Distribuie pe alte siteuri

de la pompa de vacum iti pleaca catre mai multe "destinatii" catre pompa de frana si catre un distribuitor ce se afla in spatele filtrului de aer, poza cu pompa de vacum imediat dupa iesirea din pompa este piesa cu doua iesiri din care una este libera la mine a avut un capac verde, piesa albastra este o valva de sens necesara pentru rezervorul de vacum, de la valva merge mai departe in T(eu) si de acolo se imparte catre rezervor vacum(dreapta) si catre aeroterma(stanga)

dsc04995i.th.jpg dsc04997e.th.jpg

Link către comentariu
Distribuie pe alte siteuri

Am inteles! Multumesc pentru fotografii.

Dar referitor la aeroterma mare din bord. In ea intra furtunul amintit mai sus, in blocul de valve. De acolo pleaca furtune catre 2 valve vacuumatice. Ei bine tot de acolo mai pleaca un furtun cu dunga rosie. Acela unde merge, mai exact? La mine e in aer momentan.

ALEKS

Link către comentariu
Distribuie pe alte siteuri

furtunul ala cu dunga rosie vine la ghidul de aer care baga pe aerisirile din mijlocul bordului si laterale

03665.th.jpg

Link către comentariu
Distribuie pe alte siteuri

Multumesc de informatie, nici pe acela nu il am. Bine ca am aflat in timp util, pentru a-l lua si pe acela.

ALEKS

Link către comentariu
Distribuie pe alte siteuri

Am luat piesaraia toata (sper, din cate m-am documentat din diagrame si scheme si pozele puse de tianu) ce-mi lipsea. Astept sa vina pachetul acum.

Totusi mai am 2 lucruri care habar nu am unde sunt!

1. Senzor temperatura exterioara din bara (unde e, cum arata, si orice alte detalii sa-i spun omului ce sa scoata si de unde).

2. Senzor temperatura lichid racire motor (idem mai sus) am inteles ca exista si asa ceva in instalatia de clima automata.

Nu imi dau seama cum se prind tevile alea de AC in dreptul peretelui de foc, de tevile de la aeroterma de clima automata. E vreo cupla speciala sau cum se monteaza? Tevile au la capat ceva negru, o bomba neagra (am facut o poza cu telefonul) iar aeroterma are direct tevile de la racitor. Cum se face prinderea...

4gn42s.jpg

wwc8iw.jpg

Cum am putea reconditiona buretele semi-mancat de vreme de pe paletele de ghidaj al aerului? Eu am niste fasii de burete foarte subtiri si fine, moi, cumparate si ma gandesc sa inlocuiesc vechiul burete care la un momentdat s-ar putea sa-mi bage doar mizerie in habitaclu, cu ajutorul ventilatorului. Intrebarea e cu ce-l lipesc de paleta de plastic?

1zggdxv.jpg

Abea astept sa se incalzeasca putin sa pot sa ma apuc de montaj. Intre timp ma documentez, scot la imprimanta scheme, poze, etc. fac insemnari, studiez astfel incat in momentul cand ma apuc sa nu am nici macar un dubiu ce si unde vine, sa mearga totul ca uns, in consecinta sa dureze cat mai putin timp montajul.

ALEKS

Link către comentariu
Distribuie pe alte siteuri

cred ca ai o mica problema cu condensorul daca desfaci acea"bomba neagra" intre conducte o sa vezi un surub cu imbus, teoretic si practic de acolo se desfac conductele nu din capatul dinspre condensor acolo din ce stiu eu sint bagate prin presare, o sa ma uit si eu la ce de-a doua aeroterma sa vad ce este acolo, cu reconditionarea acelui burete ai nevoie de un burete cauciucat care sa etanseze la inchidere si un adeziv care sa reziste si sa prinda pe acaea paleta care este de metal nu din plastic. cu senzorul de la lichidul de racire singurul este cel de la radiator, daca te referi cumva la o mufa maronie cu 4 pini aceea se leaga doar la motoarele vr6 eu am lasat acea mufa neconectata. cam asa arata senzorul de temperatura exterioara si se monteaza in bara in stanga jos o sa vezi o gaura mica in grila neagra.

clipimage024t.th.jpg

Link către comentariu
Distribuie pe alte siteuri

Mi-a stat inima cand am auzit ca e posibil ca radiatorul meu sa aiba vreo problema!

Asa ca am desfacut bomba de plastic si m-am linistit instant. Are acelasi tip de cupla cu flansa - garnituri de cauciuc si teava ca si la prinderea pe compresorul de clima. In ambele parti are flanse care se pot monta doar intr-un anume sens, acestea strangand tevile.

Am si eu o curiozitate, e presiune mare in instalatia de AC? Par destul de anemice aceste tipuri de prindere, desi s-ar putea sa ma insel amarnic.

Nu ma prind totusi unde sa-i spun omului sa caute senzorul din bara. Este prins chiar pe bara din plastic sau pe vreo bucata de sasiu a masinii, in dreptul barii fata?

PS: Nu mi-am inchipuit ca amoniacul (sau ce-i in instalatie) are o culoare verde fosforescenta!

ALEKS

Modificat de ALEKS
Link către comentariu
Distribuie pe alte siteuri

Solutia verde fosforescent este pentru observarea fisurilor din instalatie, pozitia senzorului este cea din poza de mai sus in bara pe grila neagra in partea stanga partea pasagerului sub carligul de remorcare

Link către comentariu
Distribuie pe alte siteuri

Multumesc de informatii.

Se vorbea in paginile anterioare despre o anume gaura de scurgere a condensului din aeroterma de AC. Ce este cu aceasta gaura, unde se practica si este neaparat necesara?

ALEKS

Link către comentariu
Distribuie pe alte siteuri

Pentru a adăuga comentarii este necesară înregistrarea sau autentificarea

Trebuie să aveţi un cont de membru pentru a adăuga comentarii

Înregistrare membru

Înscrierea unui nou cont de membru. Este foarte uşor!

Înregistrare cont nou

Autentificare

Aveţi deja un cont de membru? Conectaţi-vă aici.

Autentificare în cont
 Share

  • Activi pe această pagină   0 membri

    • Niciun utilizator înregistrat nu vizualizează această pagină acum.
×
×
  • Create New...

 Functionarea acestui site este sustinuta de cele cateva bannere afisate intre posturi. Ar fi o placere pentru noi daca ar fi adaugat site-ul nostru in lista de exceptii ad-block in browserul tau. Promitem si veti vedea ca nu avem reclame intruzive si nici deranjante (nimic cu sunet,video sau all-screen). Multumim!