Jump to content

WEBASTO pe GOLF 4 BORA


mihai_n
 Share

Postare recomandată

In mod normal sistemul trebuie sa se aeriseasca singur si nu ajungi in situatii de-astea.

Furtunele se zbat cand fierbe apa in ele. E semn ca ai aer in instalatie si pompa nu face circuitul.

Webasto unde e amplasat? In bara sub farul stang?

Link către comentariu
Distribuie pe alte siteuri

  • 2 weeks later...
  • Replies 74
  • Created
  • Last Reply

Top Posters In This Topic

  • C o s m i n

    10

  • joflo

    7

  • MRC

    6

  • Sebisebi

    4

Top Posters In This Topic

Posted Images

Salutare!

Vin si eu cu o problema la un webasto, mi-a functionat pana acum 3 zile, iar acum in momentul cand incerc actionarea se aprinde becul si se stinge intr-o secunda. Am pus si o poza cu modelul de controler care il am.

1.jpg

Link către comentariu
Distribuie pe alte siteuri

  • 4 weeks later...
On 12/6/2016 at 2:14 PM, C o s m i n said:

In mod normal sistemul trebuie sa se aeriseasca singur si nu ajungi in situatii de-astea.

Furtunele se zbat cand fierbe apa in ele. E semn ca ai aer in instalatie si pompa nu face circuitul.

Webasto unde e amplasat? In bara sub farul stang?

sub bara.. nu a mai facut de-atunci faza. nu stiu ce a avut. PS: termostatul e nou

On 12/18/2016 at 6:39 PM, Black_cayman said:

Salutare!

Vin si eu cu o problema la un webasto, mi-a functionat pana acum 3 zile, iar acum in momentul cand incerc actionarea se aprinde becul si se stinge intr-o secunda. Am pus si o poza cu modelul de controler care il am

Din pacate mie imi facea asa cand era prajita placa electrica. 1250 lei mai tarziu merge bine. Iti recomand sa mergi la cineva specializat in webasto sa il puna pe bancul de testare ca sa fi sigur si sa nu dai bani degeaba. Eu m-am luat dupa zvonuri si am schimbat bujia mai intai dar nu aia era problema. Bafta multa

Si daca tot sunt pe forum am o intrebare interesanta:

Din experianta voastra cum e mai bine sa procedezi pe frigul asta infernal?

  • Sa pornesti mai intai motorul, sa nu iti influenteze acel webasto bateria ca sa aiba destul curent cat sa iti invarta motorul? (in cazul meu 1.9 diesel) care si asa porneste vai de el...am si probleme cu electromotorul desi bateria e noua si e de 77A
  • Sau sa pornesti mai intai webasto (tele-start) si sa iti incalzeasca mai intai motorul, apa etc astfel facand treaba mai usoara pentru electromotor?
Modificat de stoianrt
Link către comentariu
Distribuie pe alte siteuri

pornesti webasto si dupa 10 min ii daci cheie , asta este rolul webasto sa pornesti mai usor motorul cand sunt -20 grade

Link către comentariu
Distribuie pe alte siteuri

10 minute nu ajung la -10 grade. Il lasi pana la 30 minute, apoi cand pleci porneste ca vara.

Link către comentariu
Distribuie pe alte siteuri

  • 2 months later...

Salut ,stiu ca topicul este pt golf 4Diesel dar "problema este una comunasi pentru Benzina. Am deja instalat webasto pe Golful meu 1.8t si instalatie AC manuala. O sa fac conversia la climatronic si din aceasta cauza trebuie modificata instalatia pentru a porni ventilatia prin panoul de climatronic. Acest lucru se face prin adaugarea unui releu IPCU care trebuie programat . Ma puteti ajuta cu piesa si programarea ?

Link către comentariu
Distribuie pe alte siteuri

Nu-ti trebuie IPCU. Te legi direct in climatronic.

Link către comentariu
Distribuie pe alte siteuri

Stiu ca sunt doua variante de panou climatronic , de fapt sunt si doua modele de intsalatii electrice pentru climatronic cu celebrele mufe t10 si t17. am gasit ceva documente in germana cu instalare fara IPCU ( iar din singura poza de acolo panoul de clima este diferit de ce voi monta eu pe masina ) dar si ceva cu releu IPCU.

Mi-au raspuns si cei de la Webasto.ro ( doar dupa ce am ajuns sa scriu si celor din DE ) si au spus ca am nevoie de acel releu. Pretul este 40 EUR fara TVA. Am gasit cum se programeaza cu Webasto Thermo Test.

Totusi vreau sa incerc inainte varianta fara releu. Ma puteti ajuta cu schema de conectare? Multumesc 

Link către comentariu
Distribuie pe alte siteuri

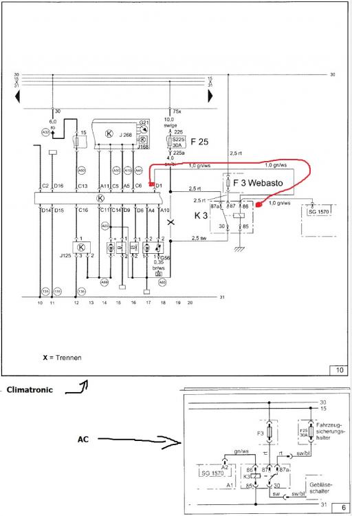
Cred ca am gasit rezolvarea.Da , ma leg direct de climatronic dar nu stiam cum. Am gasit si las si aici modul de legare al singurului fir necesar conversiei. Din mufa D ( 16 pini mari ) de pe spatele panoului de climatornic se leaga pinul 1 cu releul k3 / 86 ca in poza de mai jos. Asta ar fi singura diferenta . Daca e gresit va rog sa corectati..

Am inteles ca asa va porni ventilatia pe ultima setare utilizata.Pornirea webasto nu va modifica treapta ventilatorului si nici pe ce gura de ventilatie va sufla aerul

web thermo top.jpg

Link către comentariu
Distribuie pe alte siteuri

Asa este.

In modul Heating, climatronicul va avea propriul program, pe treapta 4 parca. Nu ramane pe ultima treapta setata.

Link către comentariu
Distribuie pe alte siteuri

  • 7 months later...

Va salut . Am pe un Golf 4 1.6 benzina un sistem webasto , il am de cand am cumparat masina si vreau sa il programez(nu am telecomanda) . Aveti idee unde pot gasi pe cineva care sa se priceapa sa imi spuna ce model este.

Link către comentariu
Distribuie pe alte siteuri

  • 1 month later...

Am montat pe vw golf 4 un Webasto Thermo Top C cu încălzire staționară și încălzirea apei din motor care a funcționat în parametri normali de când am cumpărat mașina, adică din 2011 (era montat) până anul trecut (2017). La începutul iernii 2016 s-a defectat pompa de recirculare pe care am schimbat-o. Imediat după asta nu mai pornea webasto după ce porneam mașina, atunci când era temperatura  sub 9 grade C. În toamna anului 2017 a pornit de vreo 10 ori după care nu vrea să mai pornească. Are programator digital și telecomandă. Atunci când îl pornesc se aud niște pliscăieli timp de câteva secunde apoi nimic. Becul de la telecomandă licărește ca și cum ar fi în funcțiune dar nu pornește.

Vă rog dacă știe cineva simptomele prezentate mai sus să-mi dea o lămurire, sau să mă îndrume la un service webasto din apropierea județului Vrancea.

Mulțumesc

Link către comentariu
Distribuie pe alte siteuri

  • 10 months later...

Salutare, am 2 sirocouri, ambele webasto, unu airtop 2000st celalalt care incalzeste apa.

Eu as vrea sa il montez cel care incalzeste apa, problema e ca scrie ceva de benzina (banuiesc ca functioneaza pe benzina?), as vrea sa stiu daca il pot alimenta cu motorina, din cate am vazut in interior e tot o bujie incandescenta.

Link către comentariu
Distribuie pe alte siteuri

Unele modele vechi mergeau cu ambele (nu cu acelasi randament e drept) tipuri de combustibil, insa astea mai noi nu merg.

Legat de conversie: du-te la cine repara asa ceva la tine in oras si vezi daca se baga la asa ceva, eu zic ca nu...dar cine stie.

Mai ramane varianta sa faci un schimb sau sa-l vinzi pe ce cu benzina si cumperi unul pe motorina.

Link către comentariu
Distribuie pe alte siteuri

Da practic care e diferenta dintre ele? Ca as putea muta de la celalalt, eu credeam ca diferenta e bujia (incandescenta, sau scanteie) in schimb e tot incandescenta si la asta pe benzina.

Cred ca ar fi  mai bine sa fac niste poze sa vedeti despre ce e vorba.

Link către comentariu
Distribuie pe alte siteuri

Bujia si pompa in mod normal.

Nu stiu daca cel de pe aer merge la cel cu apa. Tind sa cred ca nu.

Link către comentariu
Distribuie pe alte siteuri

Aici sunt niste imagini.

20181209_174319.jpg

Pompa o am de la cel pe motorina, bujia ar potrivi de pe celalalt.

Eu as vrea sa il pun asta ce incalzeste apa, pentru ca ar fi mai sanatos si pentru motor pe langa ca as avea caldura instant, as putea sa cuplez climatronicul sa imi incalzeasca plus ca masina mai e dotata din fabrica cu o rezistenta de 1kw care incalzeste habitaclul.

Deci sirocoul as vrea mai mult pentru motor si in ultimul rand pentru comfort :)

20181209_174341.jpg

Modificat de Sebisebi
Link către comentariu
Distribuie pe alte siteuri

Daca zici ca pare identic poti face o proba, insa nu ma pot pronunta legat de comanda si protectia placii.

De accea am scris ca trebuie sa vada compatibilitatea un specialist.

Link către comentariu
Distribuie pe alte siteuri

Aveti careva ceva schema pentru un astfel de webasto, celalalt am reusit sa il pornesc, inca nu l-am alimentat cu motorina sa vad cum merge.

Daca ar avea cineva o schema mi-ar fi mai usor.

Link către comentariu
Distribuie pe alte siteuri

  • 4 months later...
anghel stefan viorel
On 4/11/2017 at 9:32 AM, jamal_bao said:

Cred ca am gasit rezolvarea.Da , ma leg direct de climatronic dar nu stiam cum. Am gasit si las si aici modul de legare al singurului fir necesar conversiei. Din mufa D ( 16 pini mari ) de pe spatele panoului de climatornic se leaga pinul 1 cu releul k3 / 86 ca in poza de mai jos. Asta ar fi singura diferenta . Daca e gresit va rog sa corectati..

Am inteles ca asa va porni ventilatia pe ultima setare utilizata.Pornirea webasto nu va modifica treapta ventilatorului si nici pe ce gura de ventilatie va sufla aerul

web thermo top.jpg

Ai rezolvat ceva? Merge schema.de mai sus?

Link către comentariu
Distribuie pe alte siteuri

  • 5 months later...

salutare,vreau sa cumpar un sirocou din dezmembrari pentru golf 4  ALH(doar AC fara climatronic)ma puteti ajuta cu o informatie despre ce model sa caut si info de instalare (care mai aveti manualul) !

Link către comentariu
Distribuie pe alte siteuri

  • 2 weeks later...
anghel stefan viorel

Webasto termotop c sau z. Acestea se potrivesc cu pe golf fara mari modificari, asta daca vrei unul care sa-l si programezi sau sa-i pui un Telestart T70 sau T80 sau T90 cu telecomanda. 

Ai nevoie de webasto + pompa apa + pompa motorina + suport de prindere (sau iti confectionezi tu unul) + furtune apa + furtun motorina + evacuare (cu sau fara toba + filtru aer pt webasto + cablaj. Daca vrei poti achizitiona un modul de programare sau poti monta un Telestart cu telecomanda. 

Webasto termotop V are nevoie de un emulator can pt ca este mai nou din cate stiu eu. 

Cauta sa gasesti cu furtune pt apa, ca sa poti face legatura la circuitul de apa al masinii, altfel e destul de greu sa improvizezi ceva. Sunt bune si de pe alta masina, macar ai de unde sa incepi.

Sa te asiguri ca webasto este pt diesel nu pt benzina.

Link către comentariu
Distribuie pe alte siteuri

  • 3 months later...

salut!!! am si eu o nelamurire la webasto ca a lui Black_cayman doar ca al meu e pe benzina webasto bw 50 cand il pornesc nu se aude absolut nimic dar flacara sta aprinsa mereu nu se opreste sau se stinge. am pus mana pe webasto si era fierbinte ca am mers cu ea vreo 60 de km sa vad ce se intampla in rest nush ce sa zic ca nu ma pricep. ceneva care a mai patit o ideee ceva ???

Link către comentariu
Distribuie pe alte siteuri

  • 7 months later...

salutare,are cineva schema electrica de montaj pentru un webasto thermotop v (masina are doar AC)

Link către comentariu
Distribuie pe alte siteuri

  • 2 years later...

Salutare! Imi puteti spune si mie va rog unde trebuie mufate furtunele de la webasto pentru a incalzi motorul? Ceva poze

 

Link către comentariu
Distribuie pe alte siteuri

Pentru a adăuga comentarii este necesară înregistrarea sau autentificarea

Trebuie să aveţi un cont de membru pentru a adăuga comentarii

Înregistrare membru

Înscrierea unui nou cont de membru. Este foarte uşor!

Înregistrare cont nou

Autentificare

Aveţi deja un cont de membru? Conectaţi-vă aici.

Autentificare în cont
 Share

  • Activi pe această pagină   0 membri

    • Niciun utilizator înregistrat nu vizualizează această pagină acum.
×
×
  • Create New...

 Functionarea acestui site este sustinuta de cele cateva bannere afisate intre posturi. Ar fi o placere pentru noi daca ar fi adaugat site-ul nostru in lista de exceptii ad-block in browserul tau. Promitem si veti vedea ca nu avem reclame intruzive si nici deranjante (nimic cu sunet,video sau all-screen). Multumim!