Jump to content

Scheme electrice Golf3/Vento


paul_ral
 Share

Postare recomandată

adrianviperdodge2012

am reusit sa conectez tot ,iar treaba sta in felul urmator:

*in stalpul soferului am conectata printre altele o mufa cu un fir maro(masa),mufa cu 8 fire de la instalatia de geamuri,o mufa de inchidere centralizata si inca ceva

*in stalpul pasagerului :mufa cu 8 fire,fir maro de masa si inca ceva care era acolo de la inceput,nu stiu ce este.

am masurat cu voltmetrul sa vad daca vine curent in ambele comenzi de geamuri si surpriza ,vin 12,34V ~ si pe stanga si pe dreapta,daca apas vreo comanda de coborare sau urcare,voltajul scade,deci comenzile functioneaza.

---concluzia:curent vine,comenzile sunt bune,macaralele la fel,buba unde este?

 

 

ps:multumesc b-66-six

Modificat de adrianviperdodge2012
Link către comentariu
Distribuie pe alte siteuri

adrianviperdodge2012

problema a fost rezolvata,macaralele erau problema,erau cele de spate,adica un singur brat/geam,iar instalatia era buna,de aceea nu voia sa imi execute vreo comanda,cel care mi-a trimis macaralele din dezmembrari mi le-a pus prost .multumesc colegilor care m-au ajutat :D

Link către comentariu
Distribuie pe alte siteuri

Salut. Vreau sa trec de pe oglinzi manuale pe cele electrice si incalzite. Am cumparat oglinzile cu cablurile din usi si comutatorul de  reglaj oglinzi. Intrebarea mea este daca mai trebuie si altceva in afara de cele cumparate si daca trebuie sa trag fire suplimentare s-au o am deja din fabrica? Multumesc.

Link către comentariu
Distribuie pe alte siteuri

Ups, bad feeling ... am verificat conectorul de la usa si am constatat ca nu am fire ( de la bord / cutie sigurante ) nici pt. oglinda electrica si nici pt. incalzire. Cu incalzire ma descurt, trac un fir de la comutatorul de dezaburire ( firul verde cu alb ) , dar cu miscarea oglinzii am belito. Are cineva vreo idee ce as putea face, de unde dau curent si pe care conector?

Link către comentariu
Distribuie pe alte siteuri

adrianviperdodge2012

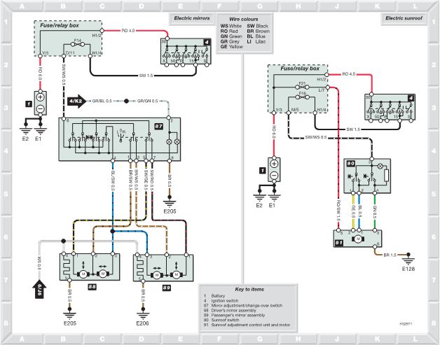
Da,iti trebuie si tie aceeasi instalatie electrica in usi ca si cea pe care am luat-o si eu:iti trebuie instalatia din usi catre stalpii masinii(DAR SA FIE COMPLET ELECTRICA:geamuri electrice,oglinzi,vacuum,boxe):in portiera stanga trebuie sa ai ca mufe de conectare 4 mufe(1conectare la oglinda,1comanda centrala a oglinzilor pt reglare,1 pt comanda geamurilor,1 pt macara),iar pe dreapta ai doar 3,nu o ai doar pe cea de reglare a oglinzilor.

Link către comentariu
Distribuie pe alte siteuri

Da, exact asa  este. Am cablurile exact cum ai descris, cablurile care vin in usi. Eu am probleme la mufa care e pe stalp, are prea putine pini. Am conectat cablurile cumparate cu mufa de la stalp, oglinda, comanda reglaj oglinzi, am pus contact si nimic. Oglinzile am probat separat de masina si functioneaza si motorasele si incalzitorul.

Link către comentariu
Distribuie pe alte siteuri

adrianviperdodge2012

mufa din stalp nu are 8 pini?

Link către comentariu
Distribuie pe alte siteuri

Ai schimbat instalatia electrica din usi si cea din interiorul masinii? Sau doar cea din usi? :)

Link către comentariu
Distribuie pe alte siteuri

are 8 pini: 5 pini pe o parte, rosu/alb, verde, gri, rosu/negru, rosu/galben. 2 pini pt. boxe gri/albastru si marou/gri. 1 pin mai gros de culoare marou.


SethBv - :icon_confused: Am schimbat doar cele din usi, din bord :nono: nucu.

Modificat de Kimifan1977
Link către comentariu
Distribuie pe alte siteuri

Da, o sa am nevoie de cablaj din bord dar cu ajutorul desenului am descifrat misterul :D . Trebuie sa trag un fir de la siguranta nr. 14 ( + ) si sa cuplez cu firul negru-alb care intra in mufa butonasului de reglaj oglinzi la nr.6. Pt. iluminare butonas iarasi un fir 4/K2  ( + ) de la vreun martor din bord ( iluminare scrumiera etc ) care se cupleaza tot cu butonasul de reglaj la nr.2 . Doua fire de la comutatorul de dezaburire ( 1 spre stanga si 1 spre dreapta ) de la cablul verde-alb ( + ) necesar pt. incalzirea oglinzilor. 3 fire din mufa stalpului stanga spre dreapta, necesare pt. reglarea oglindei din dreapta. Sunt necesare cateva metrii de cablu de 0,5, in jur de 10 buc. papuci electrice din alea mici, timp liber si chef de munca ... si bere desigur :D

Link către comentariu
Distribuie pe alte siteuri

  • 2 months later...
adrianviperdodge2012

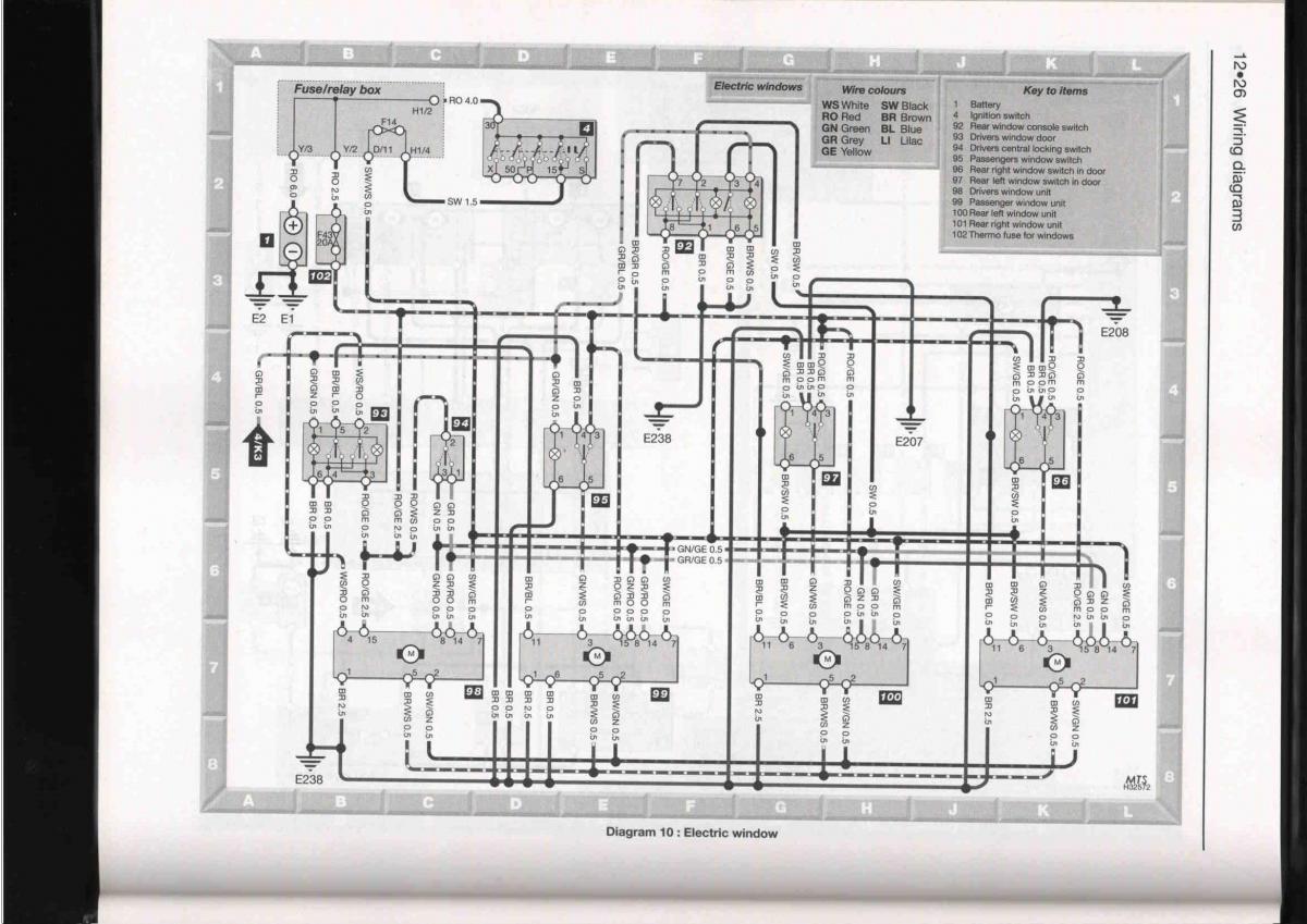
Are cineva cumva semnificatia pinilor de la comenzile geamurilor electrice?sunt 6 pini in intrerupatorul de pe portiera soferului care duc catre macara si am nevoie de semnificatia acestora.Multumesc

Link către comentariu
Distribuie pe alte siteuri

Salut.
Am si eu o rugaminte. Am un Golf 4 si mi-am schimbat tot plafonul si mi-am pus unul cu trapa dar am ramas bolcat la legarea firelor ce merg la motorasul de la trapa. Sunt 4 fire 2 mai groase (rosu/maro si maro) care este plus si minus si doua mai subtiri (galben/negru si maro/rosu) care nu stiu unde sa le leg. Am inteles ca ar trebui legare la modulu de confort unde sa se inchida sau deschida trapa odata cu geamurile. Sti cumva unde vin legate aceste doua fire? Mersi

Link către comentariu
Distribuie pe alte siteuri

  • 3 weeks later...
  • 5 months later...

Salutare, are cineva schema electrica pentru nokia dsp? (nokia sound system)

Link către comentariu
Distribuie pe alte siteuri

Cauta-l pe paul_ral la el vazusem im topicul masina mea ca avea sistemul de la nokia,eventual poti sa il suni,avea nr in profil.

Link către comentariu
Distribuie pe alte siteuri

Mersi, i-am dat mesaj.

Link către comentariu
Distribuie pe alte siteuri

  • 2 weeks later...

Salutari,

Am o problema la golful meu din '95 1.6 benzina.

Nu are scanteie,insa am scos delcoul Senzor hall   imi comanda carburatia sau amestecul daca invart de axul de la delcou.Este posibil sa fie ars ECU sau aprinderea electronica din el?

Am schimbat bobina de inductie si nu s-a intamplat nimic....

Am cautat schema la ECU insa nuam gasit nimic...

Cu multumiri anticipate astept raspuns...

 

Link către comentariu
Distribuie pe alte siteuri

Schema internă a ECU nu cred să o găseşti pe undeva, eu cel puţin nu am găsit până acum.

Pentru a lămuri problema pornirii poţi posta în topicul ăsta

http://vwforum.ro/topic/43601-probleme-pornire/page-71#entry2371911

Şi ar fi bine să spui şi ce motor ai (codul motorului sau dacă este multi/monopunct şi puterea).

Link către comentariu
Distribuie pe alte siteuri

PAUL-RAL ai cumva schema electrica de la golf3  1.6  .mi-o poti trimite pe mail     viorel.tanase@voestalpine.com

Link către comentariu
Distribuie pe alte siteuri

  • 1 month later...

salut,cine ma poate ajuta si pe mine cu o schema pentru gemuri electrice??

Link către comentariu
Distribuie pe alte siteuri

Pentru a adăuga comentarii este necesară înregistrarea sau autentificarea

Trebuie să aveţi un cont de membru pentru a adăuga comentarii

Înregistrare membru

Înscrierea unui nou cont de membru. Este foarte uşor!

Înregistrare cont nou

Autentificare

Aveţi deja un cont de membru? Conectaţi-vă aici.

Autentificare în cont
 Share

  • Activi pe această pagină   0 membri

    • Niciun utilizator înregistrat nu vizualizează această pagină acum.
×
×
  • Create New...

 Functionarea acestui site este sustinuta de cele cateva bannere afisate intre posturi. Ar fi o placere pentru noi daca ar fi adaugat site-ul nostru in lista de exceptii ad-block in browserul tau. Promitem si veti vedea ca nu avem reclame intruzive si nici deranjante (nimic cu sunet,video sau all-screen). Multumim!