Jump to content

Probleme cu capota


81UAC
 Share

Postare recomandată

NU stiu pe ce scheme te uiti tu si nu stiu cat de bine stii sa le citesti, dar tot ceea ce este notat cu S este o siguranta.

Bonnet switch, este notat cu F 266. si se duce direct in centrala electrica, si lucreaza prin punere la masa, cand se deschide capota se pune la masa tensiunea data de centrala electrica.

Modificat de Al Bundy
Link către comentariu
Distribuie pe alte siteuri

florea.ctin

@ Al Bundy

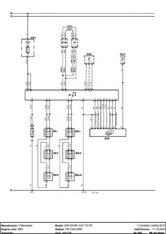
Programul pe care ma uit este "AUTODATA" si intradevar nu stiti cat de bine stiu eu sa citesc scheme electrice "sau" electronice, dar va inselati amarnic cand afirmati ca ceia ce este notat cu S respectiv "S23" (S23 - este MICRO-CONTACT capota) ar fi o siguranta. Daca sunteti atent in "NOUL ATASAMENT" o sa observati legenda si definitia componentelor din schema generat de programul AUTODATA pe care il folosesc.

In schema se poate vedea si "o siguranta" marcata cu F19 nu cu S cum ai afirmat dumneata (la varsta pe care o am nu-mi permit sa-ti spun "TU" doar din respect).

Probabil daca as fi primit schema in care siguranta este notata cu "F266", atunci discutam de la alt nivel fara o oarecare ironie in raspuns.

Apropo, in prima mea postare am specificat ca am inlocuit personal un SMT MOSFET (SOT-23) din modulul CAN-decodor multimedia. Oare ce o fi ala SMD/SMT, MOSFET,SOT-23 si mai stiu eu ce aberatii am mai spus? Oare am calificarea necesara sa inteleg aceste lucruri dupa 40 de ani de cariera, ma intrebam si eu.

 

Oricum multumesc anticipat, ca de fiecare data pentru efortul si timpul alocat celor care au bunavointa a-mi raspunde la unele intrebari solicitate la nevoie.

vw golf 5 - Sistem audio_Page_1.jpg

vw golf 5 - Sistem audio_Page_2.jpg

Link către comentariu
Distribuie pe alte siteuri

Pentru masinile din grupul VAG "biblia" este ELSA>

Ceea ce ai postat tu mai sus este schema de la RADIO si radio nu are treaba cu switchul de la capota, nici macar nu este acel fir de culoare maro/verde care sa ajunga in mufa de la radio.

Uite si schema de la F266 Bonnet switch.

 

 

Snap 2021-05-13 at 20.51.35.png

Uitandu-ma acum pe schme, la masinile fabricate pana in mai 2005, este o derivatie a acelui fir care duce in radio. Asa ca, daca masina ta se incadreaza aici, scoate acel fir (14) din mufa si ai scapat de problema. NU ai dat datele complete despre masina ta.

Snap 2021-05-13 at 21.00.13.png

Modificat de Al Bundy
Link către comentariu
Distribuie pe alte siteuri

  • 1 year later...

Salut! Știe cineva dacă toate Golf 5-urile ar trebui să aibă și senzor pentru "capotă deschisă"?

 

Mie nu mi s-a aprins niciodată vreun martor de "capotă deschisă" de când am mașina.

 

Problema e că mă trezesc cu și anume capota întredeschisă câteodată, am verificat și mecanismul "joacă" față-spate, astfel că alunecă (la trepidații/viteze mai mari) și se deschide.

 

Așa că am decis să schimb încuietoarea, dar văd pe piață și cu senzor..și fără. M-am tot uitat prin zona farului din dreapta (unde citisem că ar trebui să fie mufa senzorului), dar nu am găsit nimic..

 

 

Link către comentariu
Distribuie pe alte siteuri

Da, toate. Numai ca nu toate clustere au asa ceva. Maxidot arata toate, exista cele fara bc care nu arata ..si cele care au switch defect...

Link către comentariu
Distribuie pe alte siteuri

4 hours ago, Bachus20 said:

Salut! Știe cineva dacă toate Golf 5-urile ar trebui să aibă și senzor pentru "capotă deschisă"?

 

Mie nu mi s-a aprins niciodată vreun martor de "capotă deschisă" de când am mașina.

 

Problema e că mă trezesc cu și anume capota întredeschisă câteodată, am verificat și mecanismul "joacă" față-spate, astfel că alunecă (la trepidații/viteze mai mari) și se deschide.

 

Așa că am decis să schimb încuietoarea, dar văd pe piață și cu senzor..și fără. M-am tot uitat prin zona farului din dreapta (unde citisem că ar trebui să fie mufa senzorului), dar nu am găsit nimic..

 

 

Problema este strict mecanică a încuietorii și nu are treabă cu senzorul care nu este decât un microcontact care are două stări. Cu capota închisă contractul este deschis și invers.

În partea stângă ( partea pasagerului ) langa radiator apa este o mufa cu doua fire. Dacă acele fire se pun in scurt (contact închis) pe BC ( board controll - vitezometru) ar trebui să vezi un simbol cu o mașină cu capota deschisă, cu firele "in aer" ( contact deschis) nu se afișează nimic = stare de funcționare normală.

 

 

Link către comentariu
Distribuie pe alte siteuri

Da, știu că nu are legătură, însă găsesc pentru cumpărat și încuietor cu "fir" (senzor), dar și simple..fără. Și nu știam de care să iau.

Link către comentariu
Distribuie pe alte siteuri

Cumpara cu switch...

Link către comentariu
Distribuie pe alte siteuri

15 hours ago, Bachus20 said:

Da, știu că nu are legătură, însă găsesc pentru cumpărat și încuietor cu "fir" (senzor), dar și simple..fără. Și nu știam de care să iau.

Personal as opta sa cumpar aceasta incuietoare varianta cu switch care este identica cu cea fara, motivul fiind ca ai acel microcontact incorporat in incuietoare in caz de necesitate.

Inainte de a achizitiona aceasta incuietoare sfatul meu este sa folosesti un deblocant de mecanisme gen WD40 si cu teava atasata la acesta sa introduci solutia in cele mai inaccesiblie locuri ale incuietorii de pe masina. Praful si vaselina cu care a fost gresata incuietoarea poate sa blocheze sistemul mecanic de inchidere a capotei.

Link către comentariu
Distribuie pe alte siteuri

Mulțumesc frumos de sfat, capota se închide, ușor chiar. Nu asta e problema.

 

Problema e că o pot deschide dacă forțez un pic capota. Și așa se poate întâmpla și la viteze mai mari...și mi-e cam frică să nu treacă și de treapta de siguranță și să mă trezesc cu ea trântită de parbriz 😁

Link către comentariu
Distribuie pe alte siteuri

1 hour ago, Bachus20 said:

Mulțumesc frumos de sfat, capota se închide, ușor chiar. Nu asta e problema.

 

Problema e că o pot deschide dacă forțez un pic capota. Și așa se poate întâmpla și la viteze mai mari...și mi-e cam frică să nu treacă și de treapta de siguranță și să mă trezesc cu ea trântită de parbriz 😁

Ar trebui sa verificati arcurile care fac blocajul parghiei de blocare a mecanismului de blocare a capotei. Actionati mecanismul manual cu capota ridicata si inspectati modul de actionare a parghiilor din interior.

 

Sau daca pretul este mai mare la mecanismul cu acel senzor (microcontact) puteti achizitiona fara probleme o incuietore fara senzor inclus.

Suplimentar va dau un sfat de verificare a tipului de incuietoare pe care o aveti pe masina fara sa faceti alte investigatii urmand pasii care urmeaza:

1. Cu capota motor inchisa porniti masina si actionati spalarea parbrizului si actionarea stergatoarelor. Acestea ar trebui sa functioneze fara probleme.

2. Cu capota deschisa (dar nu ridicata la maxim) si motorul pornit actionati doar pompa de apa parbriz. In acest mod acestea nu ar trebui sa functioneze intrucat ar trebui sa se actioneze si stergatoarele parbriz. Acestea s-ar rupe sau strica datorita faptului ca s-ar lovi de capota. In schimb daca masina ar fi in miscare cu o anumita viteza (15Km/h cred) acestea vor functiona fara probleme intrucat calculatorul masinii ar interpreta ca nu poti circula cu capota ridicata si ar debloca sistemul de protectie pentru capota deschisa.

 

Daca cele doua verificari se potrivesc cu descrierea facuta mai sus, in mod sigur aveti o incuietoare cu senzor pe masina.

 

Faptul ca pe ceasurile din bordul masinii nu va indica capota deschisa poate fi datorita modelului de ceasuri cu care a fost livrata masina sau daca s-au inlocuit intre timp. La anumite masini in functie de anul de fabricatie acest indicator de capota deschisa nu a mai fost implementat (dupa anumite documentatii pe care le-am studiat eu) si sper sa nu gresesc cu afirmatiile facute (pentru carcotasi).

 

Spor la verificarile pe care vi le-am descris.

Link către comentariu
Distribuie pe alte siteuri

Mulțumesc mult pentru sfat! Voi verifica în weekend.

Link către comentariu
Distribuie pe alte siteuri

Revin cu un update:

 

Sunt aproape convins că cineva a mai umblat înainte la această încuietoare. Îmi poate spune cineva dacă acel switch/senzor pentru "capotă deschisă" are fir comun cu cel care intră în mufa farului din partea pasagerului? M-am uitat mai atent și undeva pare a fi tăiat/întrerupt acel fir, sau pur și simplu nu îl găsesc eu..

 

Dacă ar avea cineva o poză cu el, mi-ar fi de mare folos. Mulțumesc.

Link către comentariu
Distribuie pe alte siteuri

4 hours ago, Bachus20 said:

Revin cu un update:

 

Sunt aproape convins că cineva a mai umblat înainte la această încuietoare. Îmi poate spune cineva dacă acel switch/senzor pentru "capotă deschisă" are fir comun cu cel care intră în mufa farului din partea pasagerului? M-am uitat mai atent și undeva pare a fi tăiat/întrerupt acel fir, sau pur și simplu nu îl găsesc eu..

 

Dacă ar avea cineva o poză cu el, mi-ar fi de mare folos. Mulțumesc.

 

IMG_20220803_022013.jpg

IMG_20220803_021352.jpg

Link către comentariu
Distribuie pe alte siteuri

Mulțumesc pentru poze. E clar că a mai fost schimbată, nu înțeleg în schimb ce o fi avut "turcul" cu firul de l-a tăiat/întrerupt. 

 

Din prima poză (cu farul), eu am doar o bucățică mică din acel fir..

 

Voi vedea ce voi putea face. Ce marcă de încuietoare AM recomandați?

Link către comentariu
Distribuie pe alte siteuri

47 minutes ago, Bachus20 said:

Mulțumesc pentru poze. E clar că a mai fost schimbată, nu înțeleg în schimb ce o fi avut "turcul" cu firul de l-a tăiat/întrerupt. 

 

Din prima poză (cu farul), eu am doar o bucățică mică din acel fir..

 

Voi vedea ce voi putea face. Ce marcă de încuietoare AM recomandați?

Recomandarea mea este sa taiati cu grija izolatia exterioara de panza de langa far pe o portiune cat sa permita aparitia celor doua fire taiate.

 

Acele fire le prelungiti si le conectati cu cele doua fire care ar trebui sa vina din incuietoare capota. Daca aveti posibilitatea sa atasati si un conector original este foarte bine in caz contrar puteti face legatura cu o regleta electrica de genul celor folosite in instalatiile electrice la lustre sau alte aparate electrice.

 

Ca si mod de conectare a acestor fire intre "far" si switch nu au prea mare importanta pentru ca un fir din cele doua vine conectat la masa (circuitul de - baterie) al doilea fiind cel de semnal care merge catre calculatorul masinii.

 

Acest al doilea fir daca il puneti la masa atunci se va considera ca capota masinii este deschisa si va semnaliza in BC masinuta cu capota deschisa, totodata nu va permite stergatoarelor sau pompa de apa sa functioneze atat cat masina este stationata.

 

Nu va pot recomanda o anumita marca de incuietoare intrucat de cele mai multe ori platesti numele firmei nu produsul. Ele oricum sunt fabricate dupa un standard clar.

Personal prefer sa cumpar de la autokarma (principal) sau epiesa unde mi-am creat cont cu toate datele masinii si la cautarea pieselor imi afiseaza exact piesele care au fost montate pe masina de producator. Alegerea mai departe a producatorului si pretului pe care doresc sa-l dau pe X-piesa ramane la latitudinea personala.

 

Link către comentariu
Distribuie pe alte siteuri

Vă mulțumesc mult, domnule Florea! Tot de la ei cumpăr și eu, în special de la Autokarma din moment ce pot căuta piesa după VIN.

 

Voi reveni cu un update după ce rezolv tot, ca să nu fac spam pe aici doar cu problema mea.

 

 

Link către comentariu
Distribuie pe alte siteuri

3 hours ago, Bachus20 said:

Vă mulțumesc mult, domnule Florea! Tot de la ei cumpăr și eu, în special de la Autokarma din moment ce pot căuta piesa după VIN.

 

Voi reveni cu un update după ce rezolv tot, ca să nu fac spam pe aici doar cu problema mea.

 

 

Placerea a fost de partea mea sa ajut daca am posibilitatea. Personal m-am confruntat cu unele probleme chiar mecanice fiind si cu toate ca profesia mea nu este de mecanic auto prin autodidactie mi-am rezolvat singur problemele. Singura problema pe care a am nu numai eu este necesarul de scule dedicate si atelier de lucru pentru a-mi satisface placerea rezolvarii problemelor aparute (mai bine ar fi sa nu apara).

O zi placuta va doresc si spor in rezolvarea problemei dumneavoastra.

Link către comentariu
Distribuie pe alte siteuri

  • 3 weeks later...

UPDATE: Firele erau puse în scurt, ca să fie mereu "capotă închisă". Sincer, le-am lăsat așa din moment ce ar fi trebuit să cumpăr mai multe lucruri, iar încuietoare cu senzor am găsit doar pe original la ~500 lei (nu consider că merită investiția).

 

Am cumpărat una de la Metzger (fără senzor) la 140 lei și merge brici. Eu oricum ridic capota săptămânal ca să curăț și să verific dacă există pete de vreun fel, deci acel martor e mai mult un moft (în cazul meu).

 

Mulțumesc tuturor pentru sfaturi, toate bune!

Link către comentariu
Distribuie pe alte siteuri

  • 1 year later...

salutare la toata lumea, am o situatie ciudata si as dori niste sfaturi. Verificand cu vcds-ul functionarea switchului de capota, am constatat ca atunci cand capota este inchisa, in vcds arata ca e deschisa, si viceversa. Switchul functioneaza, insa informatia aratata in vcds este exact invers decat realitatea. Ca si cum merg cu capota deschisa, ea fiind inchisa. Nu am gasit nicio setare sa inversez semnalul la switch in vcds si nici fizic nu imi dau seama cum sa o fac. A mai intalnit cineva asa ceva? Exista posibilitatea sa inversez semnalul sa arate corect? Multumesc

Link către comentariu
Distribuie pe alte siteuri

1 hour ago, alin77 said:

salutare la toata lumea, am o situatie ciudata si as dori niste sfaturi. Verificand cu vcds-ul functionarea switchului de capota, am constatat ca atunci cand capota este inchisa, in vcds arata ca e deschisa, si viceversa. Switchul functioneaza, insa informatia aratata in vcds este exact invers decat realitatea. Ca si cum merg cu capota deschisa, ea fiind inchisa. Nu am gasit nicio setare sa inversez semnalul la switch in vcds si nici fizic nu imi dau seama cum sa o fac. A mai intalnit cineva asa ceva? Exista posibilitatea sa inversez semnalul sa arate corect? Multumesc

Daca acel switch a fost inlocuit si a fost legat gresit este normal sa indice gresit in VCSD. Electric vorbind acel "senzor" este un micro-switch cu doua pozitii (trei contacte) un contact comun (COM), un contact normai inchis (NI) si un contact normal deschis (NO). Cand capota este deschisa acel switch trebuie sa fie (NI), cand este inchisa contactul este (NO). Deasupra radiatorului de racire in partea stanga privind motorul cu capota deschisa veti gasi o mufa conector (gen stecher-priza) care face legatura intre switch< cu >calculatorul masinii. Deconectati acel conector si lasatil in aer (deconectat) si verificati daca mai arata capota deschisa in bord. Daca nu mai arata "capota deschisa" veti trage concluzia ca circuitul corect al switch-ului este (NO) cu capota inchisa si (NI) cu capota deschisa caz in care apare si in bord "capota deschisa".

Link către comentariu
Distribuie pe alte siteuri

3 hours ago, alin77 said:

salutare la toata lumea, am o situatie ciudata si as dori niste sfaturi. Verificand cu vcds-ul functionarea switchului de capota, am constatat ca atunci cand capota este inchisa, in vcds arata ca e deschisa, si viceversa. Switchul functioneaza, insa informatia aratata in vcds este exact invers decat realitatea. Ca si cum merg cu capota deschisa, ea fiind inchisa. Nu am gasit nicio setare sa inversez semnalul la switch in vcds si nici fizic nu imi dau seama cum sa o fac. A mai intalnit cineva asa ceva? Exista posibilitatea sa inversez semnalul sa arate corect? Multumesc

Legat gresit nu ai cum. Acel switch inchide un circuit cand capota este deschisa. Poate este blocat pe capota deschisa....verifica. Pana atunci poti scoate mufa acestuia, langa tragher, pe partea pasagerului, o mufa cu 2 pini

Link către comentariu
Distribuie pe alte siteuri

Verificat, switch defect, la mufa facut strap, arata capota inchisa - corect. Mufa dinspre cablaj masina, evident. Caut switch, sub 150 lei, de preferat nou. Are cineva? Cod 6q0953236c. La 150 lei il iau si eu nou dar poate gasesc mai ieftin :)

Link către comentariu
Distribuie pe alte siteuri

Pentru a adăuga comentarii este necesară înregistrarea sau autentificarea

Trebuie să aveţi un cont de membru pentru a adăuga comentarii

Înregistrare membru

Înscrierea unui nou cont de membru. Este foarte uşor!

Înregistrare cont nou

Autentificare

Aveţi deja un cont de membru? Conectaţi-vă aici.

Autentificare în cont
 Share

  • Activi pe această pagină   0 membri

    • Niciun utilizator înregistrat nu vizualizează această pagină acum.
×
×
  • Create New...

 Functionarea acestui site este sustinuta de cele cateva bannere afisate intre posturi. Ar fi o placere pentru noi daca ar fi adaugat site-ul nostru in lista de exceptii ad-block in browserul tau. Promitem si veti vedea ca nu avem reclame intruzive si nici deranjante (nimic cu sunet,video sau all-screen). Multumim!